-
E-mail
yzkldrkj@163.com
-
Phone
13813147726
-
Address
Xiaji Blue Sky Industrial Park, Baoying County, Yangzhou City, Jiangsu Province
Yangzhou Yu'an Electric Heating Technology Co., Ltd
yzkldrkj@163.com
13813147726
Xiaji Blue Sky Industrial Park, Baoying County, Yangzhou City, Jiangsu Province
The analysis of the requirements for gas heaters can divide the functions and roles of heaters in the rare gas production process into three categories:
(1) The heaters AP4 and AP18, which provide precise, continuous, and stable heating of gas media, can only effectively remove hydrocarbons if the temperature is maintained for a long time.
(2) Molecular sieve regeneration heaters AP11, AP13, AP25, and AP26, which require general accuracy for the medium and intermittent heating time, are mainly used
Regenerate and heat the molecular sieve that adsorbs CO2 and water.
(3) Provide stable heating heat without heating temperature target requirements for heaters - AP27, AP28, AP29, AP30, AP36. Mainly provides a stable heating source for the distillation tower. In response to the control requirements for the heater in the above process flow, we have adopted PID temperature control for the (1) and (2) gas heaters during the configuration of the electric heater control function and the debugging process of the electric heater, in order to maintain the temperature accuracy and stability of the heating medium. Manual control is adopted for the (3) gas explosion-proof heater to ensure stable heating current (i.e. heating power). Based on the design of the above plan and the requirements raised by the Russian technical personnel during the debugging process, we have made targeted settings and improvements to the power regulating heater and temperature controller during the debugging phase, meeting the requirements of the production process. The following is an example of the engineering solution for the main heater.

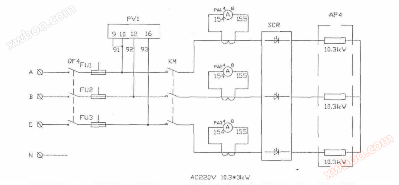
AP4 heater with PID automatic temperature control scheme:
The AP4 heater is mainly used for heating and roasting to remove hydrocarbons, which requires high accuracy and stability of heating temperature, otherwise it is difficult to effectively remove hydrocarbons from rare gases. So, it is necessary to use the PID temperature control function of the thermostat to regulate and control the temperature of the AP4 electric heater, in order to maintain the temperature at the outlet of the AP4 electric heater
stable.
Due to the diverse heat capacity parameters of the heated medium, the flow rate of the heated medium constantly changes, and there are other process variation factors in the process, it is difficult to accurately calculate the required P, I, and D parameters for control in engineering. Generally, empirical value estimation methods are used to set and continuously adjust the control parameters based on the temperature response of the heated medium. This undoubtedly increases the difficulty of debugging and makes it difficult to control the debugging cycle.